数字控制环路提高效率
投稿人:DigiKey 欧洲编辑
2016-09-21
电源转换器设计领域对于提高效率的要求与日俱增。 而且,由于需要支持高能效水平的计算处理,导致生成的负载具有高度变化的特征,并且根据相应的工作负载来激活和停用处理器及外设。 这推动了电源转换器架构从模拟实现到数字化实施的转变。
就其性质而言,开关模式的电源转换器工作似乎是数字式工作,因为它依赖于从转换器一侧到另一侧的离散电荷包传输。 该技术在很大程度上基于对离散点输出状态的即时采样,以决定提供电荷的开关保持打开状态的时长。 但除了这种明显的数字结构以外,大多数实现仍基于模拟控制电路。
在大多数开关模式电源所采用的脉宽调制 (PWM) 方案中,转换器首先打开两个并行 FET 中的一个,向输出轨提供电荷包。 高压侧 FET 将会激活一段时间,时长取决于 PWM 控制器。 在此开启时间内,输出电压将向上摆动至输入电压水平。 电流流入用于临时存储电荷的电感器。 电感器中的电流依据公式 (Vin - Vout)/L 确定的斜率线性增大。
一旦控制器关闭高压侧 FET,低压侧开关会短暂地保持关闭状态。 这样可防止在两个 FET 之间产生不必要且耗电的电源直通现象。 接下来,低压侧 FET 会短暂地激活,然后得以开启。 随后,电感器电流开始以斜率 -Vout/L 下降,直到低压侧 FET 关闭,周期重新开始。 于是,输出侧的电流趋于在平均水平上下振荡。 电感器和输出电容器滤波有助于平滑化处理提供给负载的电流和电压。
为了确定每个周期内的 FET 打开时间,转换器内部的 PWM 控制器将会比较输出电压与参考电压,生成误差电压。 误差信号应当与零相当接近,但会随负载需求的变化上下波动。 利用模拟电路可以实现这种简单结构的电路。
任何电源转换器的关键问题在于,PWM 控制器的离散性质导致负载需求的变化与 PWM 控制器所产生的补偿之间存在延时。 控制回路的设计本来就需要进行利弊权衡。 为确保稳定性,平均法被用来防止不必要的输出电压瞬时振荡以及最终调节失败。 一般而言,响应速度越慢,系统更加趋于稳定;但由于基于 PWM 的控制回路会尝试适应变化,电源需求变化的响应延时可能造成调节损失。 尝试在以上两种极端情况之间进行补偿的一种方法是应用与误差电压大小成比例的增益校正。 这种方法提高了响应性,但代价是可能产生不稳定性。
改用数字控制策略能够在控制策略的设计中实现更大的灵活性。 例如,通过经典的比例、积分、微分 (PID) 控制架构,数字或基于软件的实施可以更轻松地调节不同算法部分的系数,并包含额外的反馈路径以改善响应性。 PID 控制器设计用于误差输入,并结合了采用不同策略的处理块输出。
比例项直接作用于误差信号。 若误差较大,则该项输出也较大。 积分项考虑控制器的长期行为。 仅当误差电压在大量样本中都较大时,其输出才较大。 微分项则尝试分析误差信号的变化率,以了解未来趋势。 若误差变化很快,则该项输出相应较大。 通过更改这三项的系数,控制器用户可轻松修改算法的响应性和稳定性。
数字策略还使多速率采样的运用成为可能。 不同于恒定频率采样,多速率采样让策略能够适应负载条件的快速变化。 使用单一采样输入获得这一效果的一种方法是采用变频开关。 若输出电压开始提高变化速度,控制器也将提高 PWM 频率以适应变化。 但是,变频开关给设计人员带来了电磁兼容性 (EMC) 方面的挑战:固定频率的滤波操作比覆盖更广的频率范围容易得多。

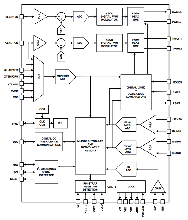
图 1: Intersil ZL8800 框图。
Intersil 开发的 ChargeMode 技术可引入多速率采样优势,同时消除其负面影响。 这种技术在 ZL8800 双通道/双相位 DC/DC 控制器中使用,它在开关期间不止一次对误差电压采样并计算调制信号,以便控制器能够调节两个 PWM 波形边缘的定时。 这种技术大幅缩短了群延迟,因而支持带宽极高的运算。
ChargeMode 方法的可编程性质使其能够通过更改内部系数来接入高回路增益。 该控制器采用新型策略克服了仅使用高回路增益的不稳定性,将 PWM 定时的快速变化产生的影响限制到一个或少数几个周期内。 占空比突然改变带来的影响可在随后几个周期中得到补偿,此操作由 ASCR 块执行。

图 2: ASCR 控制回路的结构。
补偿器使用的基于反馈的算法与 PID 控制器所用的类似,但明显不同的是,补偿器有两条并行路径用于处理经过量化的误差电压。 快速路径以高于慢速路径的较快速度工作,而且与慢速路径不同,它不含积分器块。 快速路径主要用于补偿占空比变化的短期影响。 从数学角度,补偿器可简化为一个双极、双零滤波器。 这种结构提供了可预测的稳定性能。
包含 ASCR 数字补偿器的 ChargeMode 控制器降低了误差采样时刻与占空比决策之间的延时。 这将带来高频下的自然相位升压,从而保证了稳定性,并使高带宽设计成为可能。 ASCR 补偿器只需进行带宽调节。 ASCR 块有两种输入:增益设置和残值。 但在广泛的输出滤波器配置中,只需改变 ASCR 增益便能实现所需的闭环带宽运算。 增益负责整体瞬态响应速度,而残值为阻尼系数,主要设置回路的响应速率。 这可能提升高瞬态灵敏度设计的性能,但默认值已适用于大多数系统。

图 3: 不同软件参数对脉冲响应的作用。
传统的多速率采样技术存在一个潜在的不足,即由于误差电压的过采样导致反馈回路中注入了开关频率谐波。 ZL8800 等器件在快速路径中采用低延时纹波滤波器来解决这一问题。 重复性的纹波元素将被剔除。
软件可配置的数字控制回路还有一个优点,即能够在 PCB 组装后对器件特性进行编程,而不是依赖于增加电阻器和电容器等无源元器件。 这样可简化原型设计以及生产期间的系统调节。 Intersil 针对 ChargeMode 技术器件开发的 PowerNavigator 软件可支持简单的电源控制器配置,并提供了关于合适的增益参数和其他参数设置的指导。
ZL8800 结合了数字控制和软件可编程性特点,代表了日益发展的一类电源转换器,这些转换器将会进一步提升能效。
免责声明:各个作者和/或论坛参与者在本网站发表的观点、看法和意见不代表 DigiKey 的观点、看法和意见,也不代表 DigiKey 官方政策。

